Reduction of Carbon Monoxide With Hydrogen
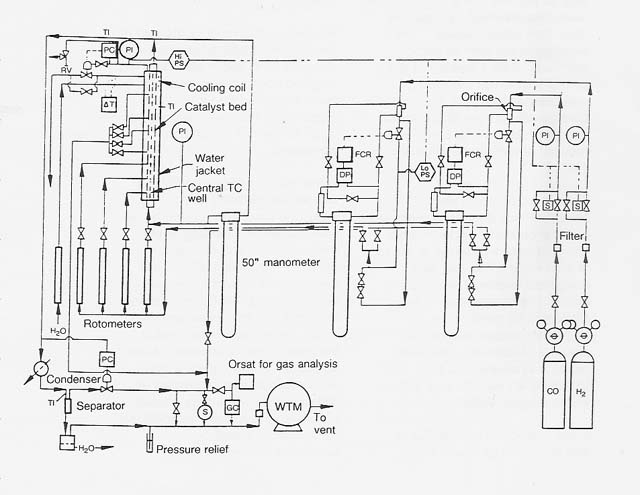
The reduction of carbon monoxide with hydrogen to form methane and water was studied using a nickel-on-kieselguhr catalyst. A schematic flow diagram of the hydrogen-carbon monoxide reactor used in this program is shown in figure 10. The data for these runs are presented in tables 1 to 5 and figures 11 to 13. The various parameters that were studied are discussed in the following paragraphs.



|
WebWork: Al Globus, Bryan Yager, and Tugrul Sezen |
|