The Onsite Manufacture of Propellant Oxygen From Lunar Resources
Sanders D. Rosenberg; Robert L. Beegle, Jr.; Gerald A. Guter; Frederick E. Miller; and Michael Rothenberg
The Aerojet carbothermal process for the manufacture of oxygen from lunar materials has three essential steps: the reduction of silicate with methane to form carbon monoxide and hydrogen, the reduction of carbon monoxide with hydrogen to form methane and water, and the electrolysis of water to form hydrogen and oxygen. The reactions are as follows:

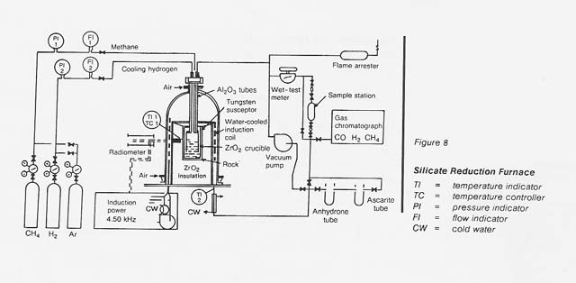
The overall process is shown in figure 7. Figure 8 is a schematic flow diagram of the silicate reduction furnace used in this program.
|
WebWork: Al Globus, Bryan Yager, and Tugrul Sezen |
|